Автор:Pедактор сайта Время публикации: 2024-08-28 Происхождение:Работает
С интеллектуальным развитием энергетических систем и увеличением количества подстанций рабочая нагрузка по техническому обслуживанию систем постоянного тока становится все более требовательной, а потребность в интеллектуальном мониторинге и обслуживании батарей становится все более актуальной. Технология подключения к сети аккумуляторных инверторов, являющаяся одной из ключевых технологий в конструкции дистанционного тестирования мощности для операционных источников питания, позволяет возвращать энергию разряда в сеть без выделения тепла, что позволяет избежать потерь энергии, вызванных традиционными разрядами тепловой нагрузки. . Благодаря этому достигается низкоуглеродный, энергосберегающий и экологически чистый производственный процесс, что имеет большое значение для стратегии устойчивого развития.
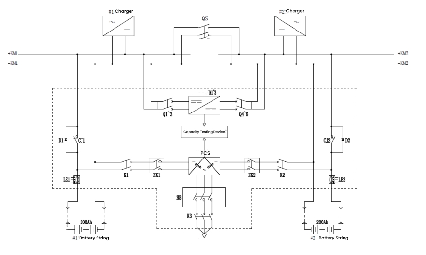
Распространенные схемы проверки емкости аккумуляторов оперативного электропитания в инженерных приложениях в основном включают автономный, онлайновый и интегрированный режимы. Среди них широко популяризируется и применяется онлайн-режим из-за его более высокой безопасности системы, поскольку процесс тестирования мощности не отключается от нагрузки, а также его относительно небольшой сложности при дооснащении.

Рабочие состояния делятся на резервный плавающий заряд, разряд емкости и заряд постоянным током. Эти состояния переключаются между собой во время работы системы, образуя полный рабочий цикл тестирования мощности.
Состояние плавающего заряда в режиме ожидания
В состоянии плавающего заряда размыкающий контактор CJ1/CJ2 закрыт, а переключатель заряда и разряда K1/K2 размыкается. Аккумулятор подключен к сети, а система постоянного тока подает питание как на аккумулятор, так и на нагрузку. В случае неожиданного отключения электроэнергии аккумуляторная батарея может напрямую подавать питание на нагрузку, обеспечивая бесперебойное электропитание.

Состояние разрядки емкости
Во время разрядки емкости две батареи чередуются в соответствии с правилами. Например, пока группа батарей 1 разряжается, группа батарей 2 остается в режиме плавающей зарядки. Размыкающий контактор CJ1 размыкается, переключатель заряда и разряда K1 замыкается, и модуль PCS работает. Модуль преобразует мощность постоянного тока от аккумуляторной батареи в мощность переменного тока и подает ее обратно в сеть, обеспечивая тем самым онлайн-тестирование емкости. По завершении разряда система автоматически переходит на зарядку постоянным током.

Постоянное текущее состояние заряда
Когда проверка емкости завершена, батареи перестают разряжаться, а PCS перестает инвертировать. Размыкающий контактор CJ1 и переключатель заряда и разряда K1 остаются в том же состоянии, что и во время разряда. PCS начинает выпрямляющую зарядку, преобразуя мощность переменного тока из сети в мощность постоянного тока для предварительной зарядки аккумулятора. Затем происходит переход к выравниванию постоянного тока и постепенному заряду, обеспечивая плавную зарядку аккумулятора.

Выше описывается разработка и реализация системы тестирования емкости на основе технологии подключения к сети инвертора аккумуляторной батареи. Этот метод получил широкое распространение среди производителей. Например, DFUN разработал решение для удаленного онлайн-тестирования емкости, что позволяет централизованно управлять рассредоточенными объектами удаленно, экономя время, усилия и затраты.

В дополнение к функции тестирования емкости это решение для удаленного онлайн-тестирования емкости также включает в себя мониторинг батареи в реальном времени и функции активации батареи, что действительно обеспечивает круглосуточный удаленный мониторинг и обслуживание батареи в режиме реального времени.